火炬,作为化工行业VOCs排放的关键源头,主要负责处理企业在正常与非正常生产过程中产生的工艺废气、过量燃料气以及吹扫废气中的可燃有机化合物。这些废气往往来源于安全阀、旁路阀、自动调节阀等设备的内部泄漏,或是生产过程中的超压排放、装置开停车时的吹扫气排放,以及事故状态下的紧急排放。当这些可燃有机化合物无法充分燃烧时,就会产生不同程度的VOCs排放。

根据我国现行法律法规、国家政策及地方管理规定,火炬作为化工企业应急废气处理设施的定位具有明确的官方依据:
1. 《大气污染防治法》(2018修订)第四十九条
Ø 规定工业生产产生的可燃气体必须优先回收利用;仅在回收装置故
Ø 障或不具备回收条件时,才允许通过火炬“充分燃烧”排放,且需向
生态环境部门报告并限期修复。
Ø 法律明确将火炬定位为回收系统异常时的临时性、替代性措施,非
日常处理手段。
2. 《空气质量持续改善行动计划》(国务院,2023年发布)
Ø 第二十一条明确规定:“企业不得将火炬燃烧装置作为日常大气污染
处理设施”,并要求企业开停工期间规范收集处理VOCs废气。
Ø 该文件作为国务院发布的顶层政策,直接否定了火炬当做常规环保
设备使用合法性。
3. 《化工企业火炬大气污染管控技术指南》(T/NBSES 006—2024)
Ø 明确火炬适用于“开停工、检维修及事故等非正常工况”,要求新建/
改建项目严格限制日常排放。
Ø 规定火炬气需满足热值要求(如乙烯/丙烯破坏效率≥99%),确保应
急工况下高效燃烧。
依据《大气污染防治法》第二十条及地方条例(如南京):
Ø 非紧急情况下开启火炬视为“通过应急排放通道逃避监管”,可定性
为违法排污;
Ø 处罚措施包括责令改正、罚款。2025年7月,山东某集团有限公司
因将酸性气排放至火炬,在非紧急工况下利用火炬处理大气污染物,被当地生态环境局罚款50.9375万元 。
2025年1月9日,中央第五生态环境保护督察组、中央第六生态环境保护督察组分别向两家央企反馈督察意见,督察中明确指出“烟气旁路和火炬装置排污问题突出”、“一些企业违规将火炬燃烧装置作为日常大气污染治理设施”。
2025年9月12日,中央第七生态环境保护督察组向一家央企反馈督察情况时点名,该央企下属一家煤化工公司存在超许可排放二氧化硫,将有机废气违规经火炬焚烧后直接排放等问题 。
火炬作为应急、临时的设施,企业若将火炬用于常规生产排放,不仅违反《大气污染防治法》第二十条“非紧急开启应急通道”的禁止性规定,更直接抵触国务院及地方专项条款,面临严厉法律后果。

1. 火炬气治理难点
化工厂正常生产过程中产生的工艺废气、过量燃料气以及吹扫废气中的可燃有机化合物,这些废气往往来源于安全阀、旁路阀、自动调节阀等设备的内部泄漏,或是生产过程中的超压排放。火炬气组分、流量、压力、温度在24小时内均有周期性的波动,某些生产装置在2天及更长的周期内根据工艺要求间歇性的排放一部分尾气进入火炬气官网,造成火炬气的不稳定排放。
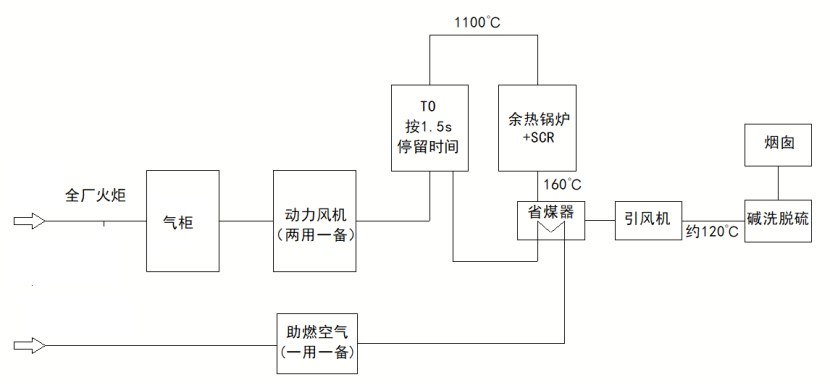
2. 火炬气治理工艺创新
根据火炬气的排放特点,昱昌公司创造性的采用气柜+TO炉+余热锅炉+脱硫塔的工艺路线对火炬气进行综合治理:
1) 根据火炬气最大流量、最小流量和稳定流量的历史数据,确定气柜容积、火炬气稳定释放量和气柜高度控制逻辑,对火炬气流量进行缓冲和平衡,为TO炉输入稳定的火炬气流量;

2) 根据火炬气的热值和尾气氧含量的变化情况,连锁控制燃料气和助燃空气的输入量,保证锅炉和SCR的平稳工作;

3. 火炬气治理实效
西安昱昌环境科技有限公司承揽的《火炬气环保治理与节能减排项目》已正式投产运行!

本项目包含新建一套5000m³湿式气柜,收集低压火炬气;新建一套火炬气处理能力2000Nm³/h直燃TO炉,配套余热锅炉生产15t/h的2.5MPa(g)饱和蒸汽;同时配套尾气脱硫塔、烟囱等附属系统。装置操作负荷30%-120%,年操作时间8000h。排放指标要求如下:
